-kate Skrevet 22. mai 2012 Skrevet 22. mai 2012 Temperaturen på tørka J-300 som vist på tegningen av reguleringssløyfen, er ustabil, og sløyfe 302 er ustabil pga kondensproblemer. Hvordan kan jeg finne ut hva problemet er, og løse det? kondens.bmp
arne22 Skrevet 22. mai 2012 Skrevet 22. mai 2012 Dette ser ut som et lite utsnitt av en større tegning. Utsnitet er gjort slik at de opplysningene som behøves for å løse oppgaven ikke er tatt med. Du må poste en større del av "den komplette tegning" for at noen skal kunne foreslå en brukbar løsning.
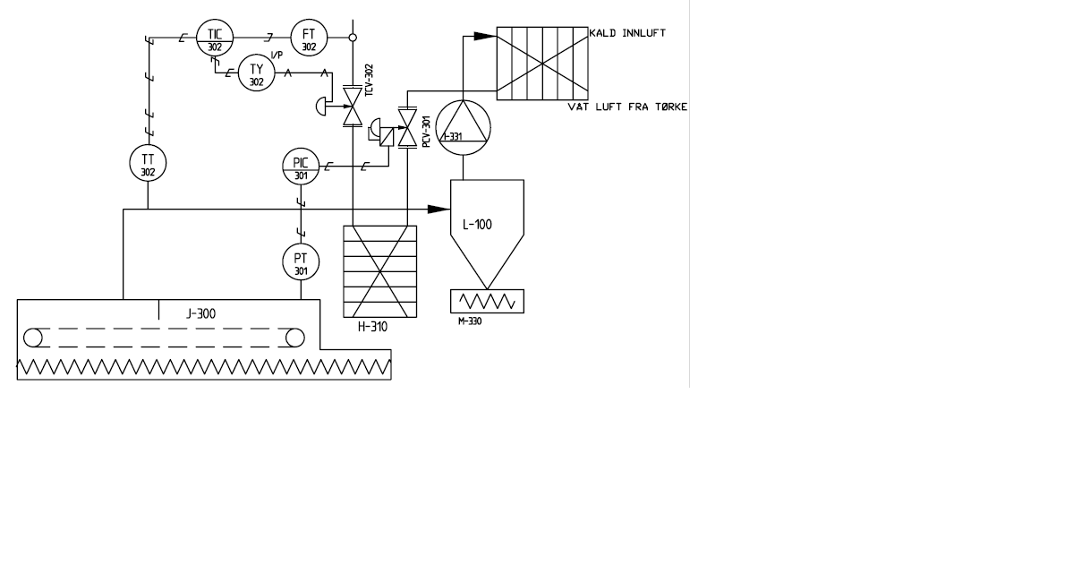
-kate Skrevet 22. mai 2012 Forfatter Skrevet 22. mai 2012 Her er flyteskjema for anlegget bilde 2.bmp
arne22 Skrevet 22. mai 2012 Skrevet 22. mai 2012 Ser vi det ja. Det er en ganske kompleks prosess. Noe av kluet er nok å forstå prosessen først, før man i det hele tatt kan regulere den samme prosessen. Noe som man må finne ut av det er hvordan energien eller pådraget transporteres inn i prosessen, og hva prosessen egentlig består i. Skap frosøke å se på det, og håper at det er fler som ser på det også.
arne22 Skrevet 22. mai 2012 Skrevet 22. mai 2012 Har kikket litt på den, men det var da det med at noen gjør leksene for en, hvor lærerikt det nå egentlig er.. Har du selv noe foslag til hvordan denne prosessen med tilhørende regulering fungerer og hva som eventuelt ken være grunnen til feil ?
-kate Skrevet 22. mai 2012 Forfatter Skrevet 22. mai 2012 Anlegget fungerer vel slik: Anlegget bearbeider ubehandlet grønnsaker, der de kokes og tørkes. Sluttproduktet er då at grønnsakene og tørket suppekarft blir behandlet og pakket ut fra de forskjellige markeders krav. Råstoffmottaket er der alle grønnsakene blir vasket, renset og kuttet før det blir lagret i tankene T-100, T110 og T120 H-200 er en koker. Her fylles råstoffet. Ved å lede damp gjennom akslingen på transportsskruen overføres varme via rotorens store overflate til massen. Ønsket koketemp. Innstilles på reg TIC 201, og denne styrer då dampventilen TCV 201. Dampventilen TCV302 blir styrt av TIC 302. TT 302 måler temp i regulatoren. Tørkeren J-300 er sammensatt av to luftsoner. Massen transporteres gjennom tørkeren på et preforert transportbelte, slik at varmluft då kan passe. Temperaturen her stilles inn på TIC 302, og lufttrykket silles på PIC 301. T510, 520 og 530 er produktbeholdere, det produktet mellomlagres inntil det pakkes i mindre porsjoner. L-100 er syklonen, den skiller luft og partikler. Luften ledes inn i tanken slik at en roterende bevegelse oppstår, biter og partikler slynges ut mot kantene og faller då ned i bunnen av denne syklonen. Luften kommer så ut på toppen av den. H-320 er en varmeveksler for luft, der varmluften fra tørkeren via syklonen avgir varme. Luften fra tørken ledes til kjøletårn H-340. Kjøletårnet H-340 kjøler ned den fuktige varmluften fra tørkeren slik at fuktigheten kondenserer. Pumpen P-342 pumper kaldt vann inn til kjøletårnet. Sløyfen 342 opprettholder ønsket temp i kjøletårnet, og sløyfe 343 opprettholder et bestemt væskenivå i kjøletårnet slik at ikke luft kommer ut i bunnen av tårnet. Sløyfe 341 regulerer ny luft eller slippe noe ut. lufttrykket økes gjennom vifte I321, luften forvandles gjennom H320 og går videre til oppvarmin i H310 som er varmeveksleren. Overskuddsvann fra koker H200 renner ned i tank T500 og videre til P500 og inn til inndamper. Jeg tror kanskje det er fuktighet med ventilen, og en løsning kan være å se om du får drenert ut noe vann med reguleringsventilen 302?
arne22 Skrevet 22. mai 2012 Skrevet 22. mai 2012 Reguleringsteknisk så mener jeg at det ser omtrent slik ut: Reguleringssløyfen eller rettere sagt reguleringssløyfene 302 er en kaskadereguleirng som regulerer temperaturen på tørkeluften inn i tørka. Dette betyr at TIC 302 reelt sett ikke bare er "en regulator", det er faktisk to regulatorer som er bygd inn i det samme hus. Den innerste sløyfen i kaskadereguleringen utgjøres av FT 302, en "usynlig regulator" som vi for eksempel kan kalle FC 302 som styrer pådragsventilen TCV 302. Den utvengdige delen av kaskadereguerlingen eller den overordende sløyfen utgjøres av TT 302 og TIC 302 som sender styresignal videre til "den usynlige regulatoren FC 302 (Flow Control 302). Ellers litt om kaskaderegulering (Googlet lit): http://instrumentationandcontrollers.blogspot.com/2011/05/cascade-control-system.html Reguleringssløyfe 301 er en "vanlig" enkelt trykkreguleringssløyfe som består av komponentene PT 301, PIC 301 og PCV 301. Det kan også tenkes å være en form for krysskobling mellom de to "settene med reguleringssløyfer" slik at de virker inn på hverandre, slik at det hele også får en viss karakter av "multivariabel regulering". Såørsmålet blir da: Hvorfor blir da prosessverdien i sløyfe 302 ustabil ? I følge oppgaveteksten så skyldes det jo "kondens", men det kan vel åpenbart være andre årsaker.
-kate Skrevet 23. mai 2012 Forfatter Skrevet 23. mai 2012 Men hvordan kan jeg då sjekke om det er kondens i sløyfe 302 eller ikke?
arne22 Skrevet 23. mai 2012 Skrevet 23. mai 2012 (endret) Kondens ja .. Kondens kan man jo ikke sjekke på noen stort andre måter enn for det første om det finnes kondensert fuktighet og eventuelt korrosjon på kabler, i koblingsbokser og på annet utstyr. Det som er litt spesielt med dette automasjonsanlegget, det er jo at all instrumentering er elektrisk, dvs det finnes ikke pneumatisk utstyr, alt er elektrisk. Når det dreier seg om elektrisk utstyr, så skulle man tro at det kan være utsatt for korrosjon i koblinger og koblingsbokser. Dette vil både kunne gi grunn til ohmske overganger i koblingene og krypstrømmer, som i begge tilfeller kan medføre at instrumenteringen (til reguleringssløyfene) ikke fungerer slik som de skal. Som "kortsiktig tiltak" så ville jeg først og fremst ha renset opp i alle koblingsboker og alle elektriske koblinger for korrosjon ved hjelp av elektrospray og ellers dertil egnet utstyr. Som en mer langsiktig løsning så ville jeg kanskje sett på muligheten til å legge opp en ny kabling og nye koblingsbokser som har en bedre kapslingsgrad. Det ville også kunne være aktuelt å legge opp et periodisk vedlikeholdssystem (hvis ikek slikt allerede finnes) der man gjennomfører inspeksjon og og vedlikehold/rensin allerede før feilene oppstår. Reguleringssløyfe 302 har en kort tidskonstant og er vel den som ville kunne være mest utsatt for ustabilitet. Jeg ville undersøkt spesielt at TCV 302 kjører stabilt, at det ikke skjer noen for for osilering, og at reguleringsventilen kan kjøres "uten rykk og napp" til sine endepunkter. Videre så ville jeg ha sjekket de tre målesensorene som er en del av reguleringssløyfene at det ikke finnes korrosjon, tilstopping eller annet som er til hinder for riktig funksjon. Det kan også være aktuelt ved behov å utmontere dem for kalibrering. En annen grunn enn fuktighet og kondens til at dette forholdsvis kompliserte reguleringssystemet kan kjøre ustabilt er feil optimalisering. Her ville jeg ha startet med trykkreguleringsslyfen og fått denne til å kjøre stabilt og bra. (Optimalisering ved å stille inn "riktige" verdier for P I og D parametre.) Så ville jeg optimalisert den hurtige, innerste sløyfen i kaskedereguleringen (flowreguleringsn) og til sist den langsomme ytre sløyfen i kaskadereguleringen. (Temperatursløyfen). Det ville ellers være bra om andre som leser tråden kommer opp med kommentarer/forslag. (Oppgaven er jo egentlig såpass omfattende og vanskelig at det sikkert går an å komme med andre forslag til løsninger.) Endret 23. mai 2012 av arne22
Anbefalte innlegg
Opprett en konto eller logg inn for å kommentere
Du må være et medlem for å kunne skrive en kommentar
Opprett konto
Det er enkelt å melde seg inn for å starte en ny konto!
Start en kontoLogg inn
Har du allerede en konto? Logg inn her.
Logg inn nå