Gå til innhold
Spørsmål om bil og motor? Still spørsmål her ×

Ettermontere 220amp dynamo chevy g20 5.0 1987


Anbefalte innlegg

Skrevet

Hei! Har en g20 5.0 1987 pilner bil. Bedre sagt tidligere russebil med heftig anlegg som blir brukt til å drikke pils i. 

sliter litt med lade problemer i hovedsak som jeg trenger litt tips til. Da bilen ble henta var det en ettermontert dynamo ( uvisst amp men acdelco ) denne tok kvelden og da ente vi med en 220 amp db electrical dynamo. 
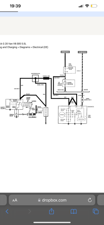
denne nye dynamoen er 4 stikk mens den gamle var 2. har kommet over koblingskjema på dynamo ledninger som jeg legger med.

har målt -  signal på begge ledninger, både den rosa og svarte. 
På dynamo måler jeg - på de 3 første stikk og ingenting på den siste. 
 

noe tips til å få dette til å fungere :)?

legger med bilde av dynamo og koblingskjema.

 

2B7B6399-A5A9-47CA-93D5-2BAD6C2D6572.png

DFB4882D-456C-4FD1-9D2E-132AA7994C08.png

Opprett en konto eller logg inn for å kommentere

Du må være et medlem for å kunne skrive en kommentar

Opprett konto

Det er enkelt å melde seg inn for å starte en ny konto!

Start en konto

Logg inn

Har du allerede en konto? Logg inn her.

Logg inn nå
  • Hvem er aktive   0 medlemmer

    • Ingen innloggede medlemmer aktive
×
×
  • Opprett ny...